編輯:浙江良達閥門有限公司
日期:2020-11-14 訪問:3494
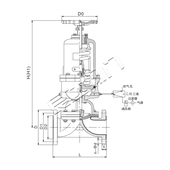
G6B41氣動襯膠、襯氟塑料隔膜閥(常閉式)

設計與制造按:GB12239
結構長度按:GB12221
法蘭連接尺寸按:HG20592
試驗與檢驗按:GB/T13927



注:1、氣動隔膜閥尚可附裝反饋信號、限位器或定位器、以適應自控、程控或調節流量的需要。
2、氣動閥門的反饋信號采用無觸點傳感技術。
3、采用薄膜式氣缸替代活塞式氣缸,排除了活塞環易損漏而導致無法啟閉閥門的弊端。
4、當氣源發生故障時,可操作手輪使閥門開啟。
浙江良達閥門有限公司 |
|||||||||||||||||||||
|
|||||||||||||||||||||